Projects
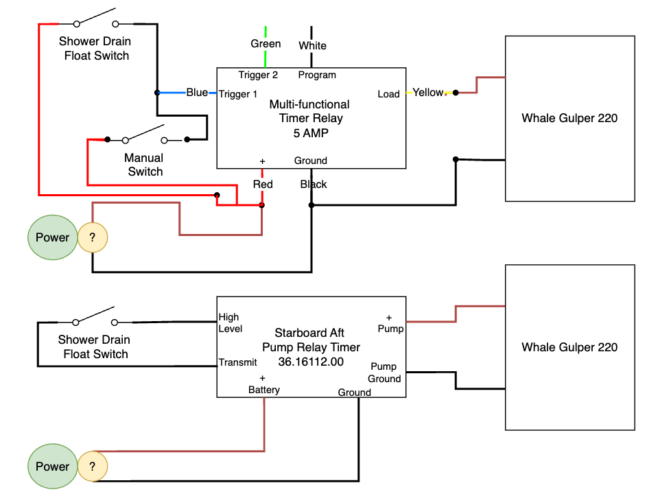
Multi-Timer for Gulper Pump
An automated timer system for controlling a gulper pump with multiple timing intervals.
Description
Replaced a failed Pump Relay Timer, part number 36.16112.00, with a programmable multi-Timer. This programmable solution provides flexible control over pump cycles with multiple timing intervals, making it ideal for various marine and industrial applications.
Parts Used
- Mini Timer with Programmer
- Electronic Potting Compound (Note: I didn't actually use this for this project.)
- Wagner Spraytech Heat Gun
- Crimping Tool, Wire Stripper, and Wire Connectors
- AC/DC Digital Clamp Meter
- DEWALT Cordless Screwdriver
- Dielectric Grease
- Cable Zip Ties
- Tinned Copper Wire 16 or 18 AWG
Note: Some links above are Amazon affiliate links. When you purchase through these links, I receive a small commission at no extra cost to you. This helps support the creation of more content and projects like this one. Thank you for your support!
Diagram